|


1.
Introducción
2.
Fuentes de alimentación lineales
3.
Fuentes conmutadas
3.1.
Rectificación y filtro de entrada
3.2.
Pico de arranque
3.3.
Protección contra transitorios
4.
Tipos de convertidores conmutados
4.1.
De retroceso (Flyback)
4.2.
FLYBACK de salidas múltiples
4.3.
Directo (FORWARD)
4.4.
FORWARD de salidas múltiples
4.5.
Contrafase (PUSH-PULL)
4.6.
Semipuente
4.7.
Puente (Bridge)
5.
Control en modo corriente
6.
Resonantes
En AMV sustentamos
la opinión de que la apreciación de las topologías
utilizadas hoy en día servirá para optimizar una selección
correcta de un sistema de alimentación para cada aplicación
concreta.
No pensamos que el
usuario lo único que tiene que hacer es obtener un producto que
cumpla los requisitos de tensión, potencia, ruido, conectores,
estándares de RF, etc., sin interesarse por el funcionamiento.
El conocimiento de las distintas tecnologías utilizadas, sus ventajas
y sus inconvenientes en función de la aplicación de la polaridad
de parámetros, permite una más adecuada selección
del producto. En AMV ELECTRÓNICA, utilizamos distintas topologías
según el producto y su aplicación, siendo las más
destacadas las siguientes.
| 2.
FUENTES DE ALIMENTACIÓN LINEALES |
Consideradas por muchos
como tecnológicamente obsoletas, por su volumen, su peso y su bajo
rendimiento, suponen todavía en torno al 50% de los suministros.
Ello es debido a las importantes ventajas en cuanto a ruido y regulación.
Es probable que a medida que la aplicación de las directivas europeas
sobre ruido e interferencias se vayan haciendo más estrictas, las
fuentes lineales sigan manteniendo un peso importante en el mercado.
 |
| FIGURA
1 |
Las ventajas más destacables de las fuentes lineales son:
- Simples, robustas, fiables, de fácil mantenimiento y bajos
costes de utilización
- Precios moderados.
- Muy bajo ruido y rizado (de 1 a 10mV pico-pico).
- Excelente regulación a la línea y a la carga.
- Recuperación rápida de transitorios.
- Una sola barrera de aislamiento: El transformador.
- No hay presencia de red en los circuitos impresos.
- Bajos niveles de interferencias.
Desarrolladas inicialmente
para aplicaciones militares y aerospaciales en los años 60, por
ser inaceptable el peso y volumen de las lineales, se han desarrollado
desde entonces
diversas topologías y circuitos de control, algunas de ellas exponemos
ya que son de uso común en fuentes conmutadas para aplicaciones
industriales y comerciales.
|
3.1 Rectificación
y filtro de entrada
|
Las fuentes
conmutadas son convertidores cc-cc, por lo que la red debe
ser previamente rectificada y filtrada con una amplitud de
rizado aceptable. La mayoría de las fuentes utilizan
el circuito de la Fig.2 para operar desde 90 a 132 Vac o de
180 a 260 Vac según sea la posición del conmutador.
En la
posición de abierto se configura como rectificador
de onda completa obteniéndose aproximadamente 310 Vcc
desde
|
|
la red de 220
Vac. En la posición de cerrado el circuito funciona como
rectificador doblador de tensión, obteniéndose también
310 Vcc a partir de 110 Vac.
Para evitar
sobrecalentamientos los condensadores electrolíticos de filtro
(C1 y C2) deben ser de bajo ESR (baja resistencia interna) y de
la tensión adecuada. Es conveniente conectar en paralelo
con estos otros condensadores tipo MKP para mejor desacoplo de alta
frecuencia de conmutación. Los rectificadores deben soportar
una tensión inversa de 600v.
3.2 Pico
de arranque
Al arrancar una fuente conmutada, la impedancia presentada a la
red es muy baja al encontrarse los condensadores descargados, sin
una resistencia en serie adicional la corriente inicial sería
excesivamente alta. En la Fig.2, TH1 y TH2 son resistencias NTC
(coeficiente negativo de temperatura), que limitan esta corriente
a un valor aceptable. Las fuentes de media y gran potencia disponen
de circuitos activos con resistencia limitadora que se cortocircuita
por medio de relés o de conmutadores estáticos cuando
ya están los condensadores cargados. En el caso de las fuentes
de AMV se utiliza un transistor MOS-FET de potencia.
3.3 Protección
contra transitorios
Además del filtrado de ruidos reinyectados a la red que incorporan
las fuentes conmutadas, es aconsejable la utilización de
un varistor conectado a la entrada para proteger contra picos de
tensión generados por la conmutación en circuitos
inductivos de las proximidades o por tormentas eléctricas.
|
| 4.
TIPOS DE CONVERTIDORES CONMUTADOS |
|
4.1 De retroceso
(Flyback)
Dada su sencillez y bajo costo, es la topología preferida
en la mayoría de los convertidores de baja potencia (hasta
100 w).
En la Fig.3 se muestran los principios de esta topología.
Cuando «T»
conduce, la corriente crece linealmente en el primario del transformador,
diseñado con alta inductancia para almacenar energía
a medida que el flujo magnético aumenta.
|
La disposición
del devanado asegura que el diodo «D» está
polarizado en sentido inverso durante este período,
por lo que no circula corriente en el secundario. Cuando «T»
se bloquea, el flujo en el transformador cesa generando una
corriente inversa en el secundario que carga el condensador
a través del diodo alimentando la carga. Es decir,
en el campo magnético del transformador se almacena
la energía durante el período «ON»
del transistor y se transfiere a la carga durante el período
«OFF» (FLYBACK). El condensador mantiene la tensión
en la carga durante el período «ON».
|
 |
| FIGURA
3 |
|
La regulación
de tensión en la salida se obtiene mediante comparación
con una referencia fija, actuando sobre el tiempo «ON»
del transistor, por tanto la energía transferida a la salida
mantiene la tensión constante independientemente del valor
de la carga o del valor de la tensión de entrada.
La variación del período «ON» se controla
por modulación de ancho de pulso (PWM) a frecuencia fija,
o en algunos sistemas más sencillos por autooscilación
variando la frecuencia en función de la carga.
|
4.2
FLYBACK de salidas múltiples
La Fig.4 muestra la simplicidad con que pueden añadirse
salidas aisladas a un convertidor Flyback. Los requisitos
para cada salida adicional son un secundario auxiliar, un
diodo rápido y un condensador. Para la regulación
de las salidas auxiliares suele utilizarse un estabilizador
lineal de tres terminales a costa de una pérdida en
el rendimiento.
4.3
Directo (FORWARD)
Es algo más complejo que el sistema Flyback aunque
razonablemente sencillo y rentable en cuanto a costes para
potencias de 100 a 250w.
Cuando
el transistor conmutador «T» está conduciendo
«ON», la
|
 |
| FIGURA
4 |
|
| corriente
crece en el primario del transformador transfiriendo energía
al secundario. Como
quiera que el sentido de los devanados el diodo D2 está
polarizado directamente, la corriente pasa a través de
la inductancia L a la carga, acumulándose energía
magnética en L.Cuando «T» se apaga «OFF»,
la corriente en el primario cesa invirtiendo la tensión
en el secundario. En este momento D2 queda polarizado inversamente
bloqueando la corriente de |
 |
| FIGURA
5 |
|
|
secundario,
pero D3 conduce permitiendo que la energía almacenada
en L se descargue alimentando a la carga.El
tercer devanado, llamado de recuperación, permite aprovechar
la energía que queda en el transformador durante el
ciclo «OFF» devolviéndola a la entrada,
vía D1.
Contrariamente
al método Flyback, la inductancia cede energía
a la carga durante los períodos «ON» y
«OFF», esto hace que los diodos soporten la mitad
de la corriente y los niveles de rizado de salida sean más
bajos.
|
4.4
FORWARD de salidas múltiples
Por cada salida adicional es necesario un secundario auxiliar,
dos diodos rápidos, una inductancia y un condensador
de filtro. Esto hace que sea más costoso que el Flyback.
Para mejorar la regulación en las salidas auxiliares
se utilizan estabilizadores lineales.
4.5 Contrafase (PUSH-PULL)
Esta topología se desarrolló para aprovechar
mejor los núcleos magnéticos. En esencia consisten
en dos convertidores Forward controlados por dos entradas
en contrafase. Los diodos D1 y D2 en el secundario, actúan
como dos diodos de recuperación. Idealmente los períodos
de conducción de los transistores deben ser iguales,
el transformador se excita simétricamente y al contrario
de la topología Forward no es preciso prever entrehierro
en el circuito magnético, ya que no existe asimetría
en el flujo magnético y por tanto
|
 |
| FIGURA
6 |
 |
| FIGURA
7 |
|
componente continua.
Ello se traduce en una reducción del volumen del núcleo
del orden del 50% para una misma potencia.
Una precaución
que debe tenerse en cuanta en este tipo de circuitos es que las
características de conmutación de los transistores
deben ser muy similares, y los devanados tanto en primario como
en secundario han de ser perfectamente simétricos, incluso
en su disposición física en el núcleo.
También se ha de tener en cuenta, que los transistores conmutadores
soportan en estado «OFF» una tensión doble de
la tensión de entrada.
4.6 Semipuente
|
Es la
topología más utilizada para tensiones de entrada
altas (de 200 a 400v) y para potencias de hasta 2000w.
En la
Fig.8 se aprecia que el primario del transformador está
conectado entre la unión central de los condensadores
del desacoplo de entrada y la unión de la fuente de
T1 y el drenador de T2. Si se dispara alternativamente los
transistores T1 y T2 conecta el extremo del primario a +300v
y a 0v según
|
 |
| FIGURA
8 |
|
corresponda,
generando una onda cuadrada de 155v de valor máximo, la cual
con una adecuada relación de espiras, rectificada y filtrada
se obtiene la tensión de salida deseada.
Una ventaja
de este sistema es que los transistores soportan como máximo
la tensión de entrada cuando están en «OFF»,
mientras que en los sistemas Flyback, Push-Pull y Forward, esta
tensión es cuando menos el doble. Ello permite, cuando la
tensión de entrada es la red rectificada, la utilización
de transistores de 400 a 500v, mientras que en las otras configuraciones
se requerirían transistores de 800 a 1000v.La regulación
se logra comparando una muestra de la salida con una tensión
de referencia para controlar el ancho del estado de conducción
de los transistores.
Algunas de las
ventajas del semipuente son:
- Núcleos
más pequeños.
- Baja dispersión
de flujo magnético.
- La frecuencia
en los filtros de salida es el doble de la frecuencia de conmutación.
- Filtro de
reducidas dimensiones.
- Bajo ruido
y rizado de salida.
- Fácil
configuración como salidas múltiples.
- Ruido radiado
relativamente bajo.
La mayor desventaja
consiste en que el primario del transformador trabaja a la mitad
de la tensión de entrada y por tanto circula el doble de
corriente por los transistores que en el caso de topología
puente que se verá a continuación.
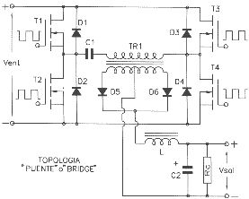
4.7 Puente
(Bridge)
|
Para potencias
superiores a 2000w, las corrientes en los transistores de
conmutación son excesivas. La Fig. 9 muestra la topología
básica de un convertidor puente, donde los transistores
en ramas opuestas del puente T1 y T4 son disparados en fase
y T2 y T4 en contrafase. La amplitud de la onda cuadrada en
el primario del transformador es por tanto de 310v, doble
que en la topología semipuente y por tanto mitad de
corriente para una misma potencia.
|
 |
| FIGURA
9 |
|
El empleo de
cuatro transistores que deben ser excitados por separado, hace que
el circuito de disparo sea más complejo.
Si la conmutación
en ambas ramas está algo desbalanceada hace que aparezca
una componente continua en el transformador produciendo la saturación
del núcleo magnético, se evita con la introducción
del condensador C1 en serie con el primario del transformador.
|
| 5.
CONTROL EN MODO CORRIENTE |
|
Este método
de control de fuentes se ha incrementado últimamente al disponer
de circuitos integrados que incluyen PWM y control en modo corriente
en el mismo encapsulado.
El sistema de
control en modo corriente utiliza doble bucle de realimentación.
Uno es el clásico vía amplificador
de error y el segundo bucle toma una muestra de la corriente de
la inductancia de salida en el primario del transformador y la
|
 |
| FIGURA
10 |
|
compara con la salida
del amplificar de error. El
transistor de conmutación se activa mediante pulso de reloj interno
pero deja de conducir cuando la corriente de la inductancia anula la salida
del amplificar de error.
Las ventajas de esta
topología son:
- Una mejor respuesta
a demandas transitorias.
- Mayor estabilidad
dinámica.
- Fácil limitación
de la corriente
- Reparto de carga
en configuraciones en paralelo.
Un control regulado solo
en tensión es un sistema de tercer orden que requiere compensación
para limitar la ganancia del bucle a altas frecuencias por lo que las prestaciones
dinámicas son pobres con tendencia a oscilaciones cuando están
sometidos a transitorios importantes.
Con el complemento
del control en modo corriente, el bucle abierto se convierte en un sistema
de primer orden, facilitando la estabilización y el control. Al
mismo tiempo se reduce el problema de las Interferencias Electro Magnéticas
(EMI) al evitarse las oscilaciones que se generan en condiciones transitorias.
El control en modo
corriente es de fácil aplicación en tipologías Flyback
y Forward pero caso complejo en sistemas Push-Pull, Puente y Semipuente,
en especial si se requiere disponer de salidas múltiples.
Para mejorar la relación
Potencia/Volumen de los equipos, se han incrementado las frecuencias de
conmutación. Por encima de los 100KHz las pérdidas en la
conmutación así como las interferencias electromagnéticas
suponen problemas difíciles de resolver a un coste razonable. Los
problemas e inconvenientes en las conmutaciones se reducen considerablemente
usando técnicas resonantes.
Las dos características
más destacables en esta topología son:
- Conmutación a paso por cero de corriente, o sea, sin pérdidas
en la conmutación.
- La forma de onda de corriente es senoidal, es decir, menor fatiga de
los componentes y eliminación del EMI en banda ancha.
Cuando el procedimiento
se combina con control PWM a frecuencia constante el sistema se denomina
«Cuasi-resonante», aunque la mayoría de los diseños
regulan fijando los tiempos ON-OFF del conmutador y modulando en frecuencia.
Como puede apreciarse
en las Fig.11 y 12, existen dos topologías fundamentales: Serie
y Paralelo. La combinación R-C es conocida como tanque resonante
y puede estar en el primario o en el secundario del transformador.
 |
| FIGURAS
11 y 12 |
En la Fig.13 el tanque
resonante está colocado en el primario que es lo más común.
Las ventajas de las técnicas resonantes comienzan a partir de 200KHz
hasta 2 MHz. Es una desventaja a la hora de fijar salidas múltiples.
Un buen compromiso es la topología cuasi-resonante configurada
como semipuente controlando el tanque L-C en el primario. Permite salidas
múltiples conservando las ventajas de la conmutación de
corriente a paso por cero, la onda senoidal y operar a alta frecuencia.
 |
| FIGURA
13 |
|